I actually did this half a year ago, but I didn’t want to post without pictures of the head, and the whole room has been so dirty and full of crap that it took me a long time to finally get around to cleaning it up to take some pictures.
I’m particularly proud of this job–I designed the whole system myself and I think it worked out really well. Way back in mexico we tossed out the old head and all the associated plumbing, keeping only the holding tank installed in the v-berth.
I chose the Lavac for our new head. The Lavac works differently from the standard marine heads. Typically, heads use a somewhat complicated double action pump that is the weak point of the system. The Lavac uses a regular Henderson Mark IV diaghragm pump. To operate it, you close the lid and start pumping. The lid seals to the toilet bowl, and as you pump out the shit, clean seawater is sucked in. Then you can lift the lid and pump a few more strokes to completely empty the bowl.
I wanted damn good hose for this shitty task, so that hopefully it will take a really long time before it starts smelling bad. I chose the Trident Sanitation hose #101. It’s expensive but we got a great deal on it, and I really really don’t want shit smell to permeate our boat.
Designing a plumbing setup from scratch is not easy–you need to include hose and y-valves and pumps and fittings to fulfill the following actions: 1) Pump head to holding tank 2) Pump head to ocean 3) Pump holding tank to ocean 4) Let holding tank be sucked out from deck fitting.
Check out the diagrams in the gallery below. First I made the abstract schematic of how I wanted everything connected. But the hardest part is getting all the components to fit in the available space, so then I made the schematic of how the system would fit into which spaces of our boat. As it turned out, I deviated from the plan, and moved the location of two anti-siphon loops to a neighboring cabinet (to the left), and the pump went into the wall behind then head instead of the cabinet adjacent to it, but everything else fit where I thought it might.
The biggest hurdle was the last 10″ section of hose going from y-valve to seacock. The y-valve’s fitting, like everything else that touches poop, is 1-1/2″. But the through-hull was not. I think the previous owners installed a “full-flow” 1-1/2″ fitting, which has a 1-1/2″ internal diameter, and 1-5/8″ external hose barbs. I spent hours over a period of a week trying to fit an 1-1/2″ hose onto that seacock; I used soap to lube it, I used a hair dryer to soften it, then I used a heat gun to soften it, I even soaked the hose in boiling water. Nothing was going to work, it was a futile attempt. In the end, I used a larger hose and built up the 1-1/2″ fitting on the y-valve to accomodate the larger hose (beware! if you try to just clamp a larger hose down onto a too-small fitting, it will leak!). The svendsen’s people saved the day by pointing me to a product designed for plumbing repairs: a resin-impregnated fiberglass tape that is activated by air or water. Just pull it out of the sealed package, wrap it tightly around the fitting to build it up as much as you want, wait an hour, then sand it down. 1-5/8″ hose fit over it perfectly.
Another special feature of our head installation: I decided to add a second vent to the through-hull, opposite the existing one (old vent is to port, new vent is to starboard). The thing with stinky odors is this: the stink is caused by the anaerobic bacteria. If you keep the system aerated, you eliminate the bacteria that causes the smell. Our old hose was 3/4″ diameter and 12′ long from tank to through hull. It doesn’t take a genius to realize that very little air is going to flow through that thing, without any cross-ventilation going on. So I added some cross-ventilation in the for of a second vent. I used 1-1/4″ hose, which is particularly large as far as vents go, but it’s about a 12′ run from the holding tank to the vent through-hull so the air needs every assistance to flow. Hopefully it will help keep our boat stink-free.
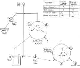
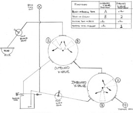
The last thing I did (just did it this morning, actually) was make up a diagram of how the y-valves need to be oriented for different shit-paths. That’s the last image in the gallery below. When I mount it on the wall next to the toilet, it will correspond with the y-valves and handle positions on the backside of the cabinet, so it will be easy to know by feel where to put each handle (at least that’s the idea–time will tell whether it works).
























Leave a Reply